Jag var ute och körde och helt plötsligt så slutade bilen att ladda, så jag stannade och åkte hem igen.
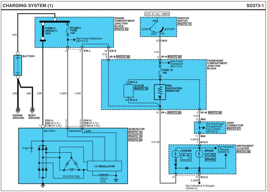
Mätte på batteriet och mycket riktigt hadde jag 10 volt på batteriet, så jag kollade alla säkringar och dom var hela, så jag åkte till skroten och hämtade en generator,
var likadant med den generatorn, så jag köpte en helt ny generator, och där var det exakt samma.
Jaha tänkte jag. och lyfte upp bilden och började felsöka och har testat följande.
Bytt generator 3 gånger.
Dragit ny jord, då denna jordar via motor fästet, både till batteri och till chassi.
Dragit ny Plus ifrån stora kontakten, direkt till Batteriet.
Kollat alla säkringar i bägge säkrindslådor, även dioder som fanns där.
testat generatorerna på bänken, och dom funkar som dom ska.
kabeln med dom två stiften för fält och signal verkar funka, ena tråden ger konstant 12v+ och den andra stiftet ger 12v+ när tändningen är på
batteri lampan beter sig som den ska, lyser när tändningen är igång, slocknar när man startar
ifall jag drar ut kontakten på generatorn med dom två stiften tänds aldrig lampan, och när jag sätter i den så tänds den som den ska
testat 3 olika batterier (lite osäker på skicket på ett av dom)
men endå så laddar den inte,
hjääääääälp

